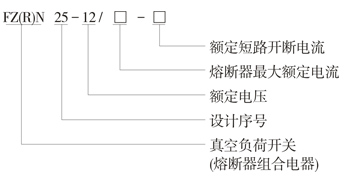
FZN25、FZRN25型真空负荷开关和组合电器,适用于三相交流50Hz环网或终端供电和工业用电设备中,作负荷控制和短路保护之用,负荷开关分合负荷、闭环电流、空载变压器和电缆充电电流。组合电器可以开断直至额定短路电流的任何电流。采用直动式隔离断口和真空灭弧室联动。具有手动和电动功能。
FZN25、FZRN25独特的传动结构设计,灭弧室仅在关合和开断的瞬间承受高压,故体积小,重量轻。
FZN25、FZRN25可实现隔离断口和灭弧室断口的一次性操作。
FZN25、FZ RN25在静触头与动触头导电筒之间有与接地开关互为联动的接地活门,既保证了安全又方便了检修。
使用环境条件
1、周围空气温度上限:+40℃,下限:-2 5℃
2、海拔高度不超过1000m;
3、相对湿度日平均值不大于95%,月平均值不大于90%。
4、地震烈度不超过8度;
5、无火灾、爆炸危险,化学腐蚀及剧烈振动的场所;
6、污秽等级:Ⅱ级;
7、周围空气应不受腐蚀性或可燃性气体及水蒸汽等明显污染。



